
工作原理
YSD系列自動變頻電子水處理儀,是利用高頻發生器所產生交變電磁場和本公司的知識產權技術對水進行處理,原來的設備是把水中分子的大締合體狀態水的結合鍵打斷(水每經過一次被打斷一次),采用新技術后水每經過一次可以被打斷多次,分解成活性很強的單分子或小締合體狀態的水,從而改變了水的物理結構和特性,增強了水分子的極性,增大了水分子間的極矩,提高了水分子活性,起到了阻止水垢形成的作用。同時,在變頻高頻電磁場的作用下,使原有的水垢結晶體逐漸變的松軟、脫落、溶解、從而達到除垢之目的。氧化腐蝕是原電磁場水系統管道及設備腐蝕和生銹的主要原因,而在變頻高頻電磁場作用下水垢得以控制和去除,溶解氧與水分子結合不易析出,從而抑制氧化腐蝕和原電磁腐蝕的發生,起到了良好的防腐阻銹的作用。
變頻高頻電磁場所產生的微電流可以殺死****、藻類賴以生存的酶,****、藻類賴以生存的環境被破壞,溶解氧在高頻電磁場的作用下形成一些等對****、藻類具有更強的殺傷力,起到****、滅藻的作用。
功能參數
工作電壓:220V/50HZ
適應水質總硬度:硬度≤1000mg/L
適應水溫:水溫≤95℃
工作壓力:1.6Mpa
功率:200W-1100W
工作環境要求溫度:0℃-50℃
平均無故障時間50000小時
使用性能:除垢率 ≥ 95% ****率〉=93% 滅藻率 ≥ 96%
腐蝕率: ≥ 0.123mm/a
功能與型號
YSD系列自動變頻多功能電子水處理儀,是我公司開發的新產品。該產品可以根據水的硬度、流速、溫度不同而自動掃描參數。調整掃描速度快、慢,可以自動改變電子水處理儀的功率和頻率,以適應隨時變化的水質,該產品可以適合多種水質。被廣泛應用于建筑、化工、電力、橡膠、輕紡、食品、工業、生活熱水等。用戶可通過電控器面板上的按鈕開關,將水處理儀設置在“運行”(機器正常掃描)。在設備運行時,用戶可自行設置自動或手動,以滿足不同的水質要求。
型號說明
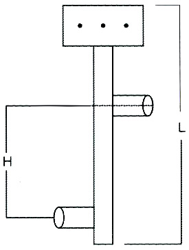
外型尺寸圖
YSD-II-B-1.0外型尺寸示意圖(0.4寸-2寸)
注:法蘭標準為GB9119.8-88 YSD-II-B-1.6外型尺寸示意圖(3寸-24寸)
外形尺寸一覽表:
安裝舉例
中央空調冷凍冷卻循環水、供暖循環水系統
F:防腐儀 B:變頻水處理儀 H:黃銹水過濾器
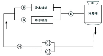
冷卻循環水系統

H:黃銹水過濾器 B:變頻水處理儀 S:****滅藻儀
用途:
中央空調循環水、工業循環水、熱水鍋爐、生活熱水等。
設備操作:
設備安裝完畢后,插入電源,打開設備上的開關,設備上的指示燈亮起說明設備正常工作,用戶可根據自己單位水質情況自行調節。
注意事項:
○ 本設備與系統管路安裝完畢,調試合格后,接通設備的主體配電箱上的電源(220V/50HZ)。
○ 配電箱指示燈顯示綠色,即設備正常運行。
○ 當系統停止運行時,自動變頻多功能電子水處理儀應該停電使用。
○ 重要部位可采用旁通式安裝,以便在不停機狀態下檢修設備。
○ 循環系統應配套“黃銹水過濾器”,以便收集排放水中的雜質,懸浮物。濃縮倍數不應超過原水硬度的3倍。
○ 系統長期停止運行或季節性停止運行,均須在系統停止運行前,在水中投加適量的緩食劑,并采取滿水濕法保護的措施,以減少腐蝕,保護系統。
下一條: 變頻共振除垢防垢儀



